2301_77421011 2024-04-12 15:27 采纳率: 81.3%
浏览 1
已结题

电流计算1111111111111111

img


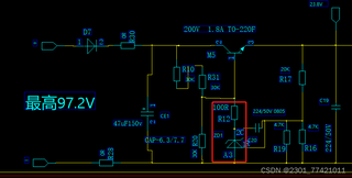
请问标出的ZD1的电流怎么算,是用97V/60k吗,还是用R20两端的电压/100R算

  • 写回答

3条回答 默认 最新

  • 老皮芽子 2024-04-12 16:04
    关注

    用97V/60k 可以当个估算的最大值
    用R20两端的电压/100R算?是可以的,但是需要用电压表来测量。
    这个电流需要稳压二极管 ZD1 的稳压标称值。
    假设 ZD1 稳压标称值 V=5V
    电流的估算值 I = (97-5)/60K = 1.5mA
    要精确的计算,就不能忽略 R12,R20 需要列出各回路的电压电流方程来求解。

    本回答被题主选为最佳回答 , 对您是否有帮助呢?
    评论
查看更多回答(2条)

报告相同问题?

问题事件

  • 系统已结题 4月20日
  • 已采纳回答 4月12日
  • 创建了问题 4月12日