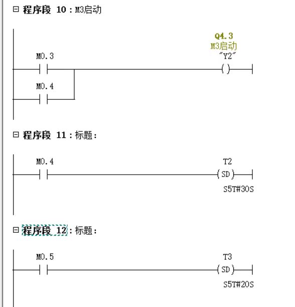
顺序功能图是图一,后几张是我自己写的程序,但是仿真有点不对,程序我又看不出来哪里有错误😓






下午好🌅🌅🌅
本答案参考通义千问
从你的描述来看,你正在使用PLC(可编程逻辑控制器)进行三级传送带的控制,并且基于顺序功能图(SFC)编写了程序。然而,仿真结果显示程序运行不正确,但你自己无法找出问题所在。
为了帮助你解决问题,我们可以按照以下步骤进行分析和解决:
在开始分析之前,我们需要明确“仿真不对”的具体表现:
请提供更详细的仿真结果或现象描述,这样可以更有针对性地解决问题。
顺序功能图是PLC编程的基础,因此首先需要确认图一是如何设计的。以下是检查顺序功能图的关键点:
假设你已经基于顺序功能图编写了程序,但仿真结果不对。以下是常见的检查点:
确保所有变量和寄存器在程序开始时被正确初始化。例如:
// 示例:初始化变量
Start := 0; // 启动信号
Stop := 0; // 停止信号
Sensor1 := 0; // 传感器1状态
Sensor2 := 0; // 传感器2状态
顺序功能图中的每个状态通常对应一个程序块。确保状态转移逻辑符合图一的设计。例如:
IF Start = 1 AND Sensor1 = 1 THEN
State := 1; // 转移到状态1
END_IF
IF State = 1 AND Sensor2 = 1 THEN
State := 2; // 转移到状态2
END_IF
确保每个状态对应的输出控制逻辑正确。例如:
CASE State OF
0:
Belt1 := 0; // 停止传送带1
Belt2 := 0; // 停止传送带2
Belt3 := 0; // 停止传送带3
1:
Belt1 := 1; // 启动传送带1
Belt2 := 0; // 停止传送带2
Belt3 := 0; // 停止传送带3
2:
Belt1 := 1; // 启动传送带1
Belt2 := 1; // 启动传送带2
Belt3 := 0; // 停止传送带3
3:
Belt1 := 1; // 启动传送带1
Belt2 := 1; // 启动传送带2
Belt3 := 1; // 启动传送带3
END_CASE;
确保程序中没有无限循环或未处理的终止条件。例如:
IF Stop = 1 THEN
State := 0; // 返回初始状态
Belt1 := 0; // 停止所有传送带
Belt2 := 0;
Belt3 := 0;
END_IF
如果你能提供原始代码,我可以帮助你直接修改并优化。以下是基于上述分析的一个示例代码:
// 初始化变量
Start := 0; // 启动信号
Stop := 0; // 停止信号
Sensor1 := 0; // 传感器1状态
Sensor2 := 0; // 传感器2状态
State := 0; // 当前状态
// 程序逻辑
IF Stop = 1 THEN
State := 0; // 返回初始状态
Belt1 := 0; // 停止所有传送带
Belt2 := 0;
Belt3 := 0;
END_IF
CASE State OF
0:
Belt1 := 0; // 停止传送带1
Belt2 := 0; // 停止传送带2
Belt3 := 0; // 停止传送带3
IF Start = 1 AND Sensor1 = 1 THEN
State := 1; // 转移到状态1
END_IF
1:
Belt1 := 1; // 启动传送带1
Belt2 := 0; // 停止传送带2
Belt3 := 0; // 停止传送带3
IF Sensor2 = 1 THEN
State := 2; // 转移到状态2
END_IF
2:
Belt1 := 1; // 启动传送带1
Belt2 := 1; // 启动传送带2
Belt3 := 0; // 停止传送带3
IF Sensor1 = 1 THEN
State := 3; // 转移到状态3
END_IF
3:
Belt1 := 1; // 启动传送带1
Belt2 := 1; // 启动传送带2
Belt3 := 1; // 启动传送带3
IF Stop = 1 THEN
State := 0; // 返回初始状态
END_IF
END_CASE;
如果代码仍然有问题,建议使用PLC仿真工具(如TIA Portal、Codesys等)逐步调试程序。重点关注以下几点:
通过以上步骤,你应该能够找到程序的问题并进行修复。如果还有疑问,请提供更多细节(如原始代码、顺序功能图、仿真结果等),我将进一步协助你解决问题!